【今日機電第60期】樣板檢查服務之常見不符項目-香港電燈有限公司 黃國輝 第60期 / 作者: Skying 【今日機電第60期】樣板檢查服務之常見不符項目-香港電燈有限公司 黃國輝 Read More »
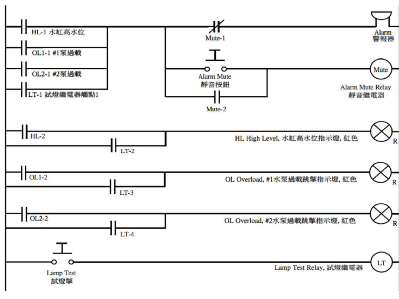
【今日機電第60期】機電控制箱(Control Panel)的試燈(Lamp Test) 第60期 / 作者: Skying 【今日機電第60期】機電控制箱(Control Panel)的試燈(Lamp Test) Read More »
【今日機電第60期】AFDD Arc Fault Detection Device電弧故障檢測裝置的基礎知識和優勢 第60期 / 作者: Skying 【今日機電第60期】AFDD Arc Fault Detection Device電弧故障檢測裝置的基礎知識和優勢 Read More »