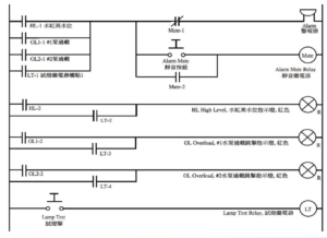
選擇期數 第38期 第39期 第40期 第41期 第42期 第43期 第44期 第45期 第46期 第47期 第48期 第49期 第50期 第51期 第52期 第53期 第54期 第55期 第56期 第57期 第58期 第59期 第60期 第61期 第62期 第63期 第64期 【今日機電第63期】《智能與綠色融合:建築科技的未來範式與行業革新》-鄧曦博士 繼續閱讀 【今日機電第63期】電熱水爐安裝和維修的注意事項熱水爐安裝及維修技術人員協會 繼續閱讀 【今日機電第63期】對於修訂2020年版《電力(線路)規例工作守則》討論內容的一點我見-陳富濟 繼續閱讀 【今日機電第63期】感應表(NCCVMeter)_MEET INTERNATIONAL LIMITED 繼續閱讀 【今日機電第63期】三相感應電動機起動4-麥家聲 繼續閱讀 【今日機電第63期】客戶高壓電纜的基本要求-黃國輝 繼續閱讀 【今日機電第63期】翻蓋式插頭轉換器-范嘉華 繼續閱讀 【今日機電第62期】世界技能大賽2024-梁妙雁 繼續閱讀 【今日機電第62期】凍櫃維修知多啲-謝瑞龍 繼續閱讀 【今日機電第62期】三相感應電動機起動3- 麥家聲 繼續閱讀 【今日機電第62期】客戶高壓總開關的基本要求_今日機電 (HK Electric) - 黃國輝 繼續閱讀 【今日機電第62期】香港工會的現狀與發展-師叔 繼續閱讀 【今日機電第62期】對話錄5-續談N線和《守則》表6(1) - 陳富濟 繼續閱讀 【今日機電第62期】試考考自己的電工原理知多少2 - 葉樹德 繼續閱讀 【今日機電第62期】從格蘭菲爾塔住宅大廈火災對香港消防安全問題的啟示 -范嘉華 繼續閱讀 【今日機電第61期】試考考自己的電工原理知多少-葉樹德 繼續閱讀 【今日機電第61期】機電聯社會服務中心 繼續閱讀 【今日機電第61期】醒覺 ~ 以人為本.返璞歸真-王思敬 繼續閱讀 【今日機電第61期】人性管理-劉志強 繼續閱讀 【今日機電第61期】物業管理維修安全注意事項-李光昇博士 繼續閱讀 【今日機電第61期】與黃偉賢先生探討地盤安全及業界職安健管理制度-香港工人健康中心 繼續閱讀 【今日機電第61期】香港某舊區的消防安全問題-范嘉華 繼續閱讀 【今日機電第61期】莫把全部雞蛋放在同一個籃子裡的啟示-李琰 繼續閱讀 【今日機電第61期】三相感應電動機起動2-麥家聲 繼續閱讀 【今日機電第61期】一個故事-插座是不是可以不用RCD保護嗎-黎偉文 繼續閱讀 【今日機電第61期】電職與機電工程署電力法例部技術講座2024-陳文信 繼續閱讀 【今日機電第61期】三相感應電動機計算 繼續閱讀 【今日機電第61期】對話錄(四)為什麼內地可以使用3芯半電纜-陳富濟 繼續閱讀 【今日機電第60期】速熱電熱水器-德國寶 繼續閱讀 【今日機電第60期】貼心科技,安心工作,安全回家-楊錦泉先生 繼續閱讀 【今日機電第60期】太陽能光伏系統工作安全-劉志強 繼續閱讀 【今日機電第60期】香港數碼電視概況-梁柏年 繼續閱讀 【今日機電第60期】樣板檢查服務之常見不符項目-香港電燈有限公司 黃國輝 繼續閱讀 【今日機電第60期】行行行義,和諧更易-李善鋒 繼續閱讀 【今日機電第60期】應考電工C牌考試的個人經驗-范嘉華 繼續閱讀 【今日機電第60期】機電控制箱(Control Panel)的試燈(Lamp Test) 繼續閱讀 【今日機電第60期】AFDD Arc Fault Detection Device電弧故障檢測裝置的基礎知識和優勢 繼續閱讀 【今日機電第60期】關於就《噪音管制條例》意見的讀者來函 繼續閱讀 【今日機電第60期】對話錄(三):3極CBR作為3相4線裝置的保護設施及其他-陳富濟 繼續閱讀 【今日機電第60期】三相感應電動機起動1-麥家聲 繼續閱讀 【今日機電第59期】成人教育計劃課程-機電聯社會服務中心 繼續閱讀 【今日機電第59期】直駁式電表線路接駁的一般要求-香港電燈有限公司 黃國輝 繼續閱讀 【今日機電第59期】對話錄(二):MCCB外形隔離開關的使用及其他-陳富濟 繼續閱讀 【今日機電第59期】黃任賢博士淺談本港的大小地盤意外事故-香港工人健康中心 繼續閱讀 【今日機電第59期】婚禮和宗教處所的消防安全問題-范嘉華 繼續閱讀 【今日機電第59期】挖掘地下電纜及電訊線之安全之地下電纜及電訊探測13步曲-地下電纜及喉管探測人員協會 繼續閱讀 【今日機電第59期】再談《臨時發電機的接地系統》-李琰 繼續閱讀 【今日機電第59期】遠紫外線(UVC222)技術如何讓我們恢復正常生活-甄鑑綱 繼續閱讀 【今日機電第58期】甘肅行-2023港澳工會青年研討營有感 繼續閱讀 【今日機電第58期】「守則」、「指引」有用嗎?-劉志強 繼續閱讀 【今日機電第58期】這層樓的”MCCB錶前掣”需要多大kA-黎偉文 繼續閱讀 【今日機電第58期】智能家電系列-UVC智能乾衣架 繼續閱讀 【今日機電第58期】供機械保養的隔離和開關-范嘉華 繼續閱讀 【今日機電第58期】水喉潔具科工藝顧問組記事_黃炳輝 繼續閱讀 【今日機電第58期】淺談建築室內設計項目應用Sketchup 3D軟件 繼續閱讀 【今日機電第58期】對話錄:這個INCOMER真的是ACB嗎-陳富濟 繼續閱讀 【今日機電第58期】關於(工廠及工業經營 - 砂輪規例)-王思敬 繼續閱讀 【今日機電第57期】一張「梯子」-劉志強 繼續閱讀 【今日機電第57期】新手特區-延時繼電器-麥家聲 繼續閱讀 【今日機電第57期】機電聯社會服務中心 繼續閱讀 【今日機電第57期】奧的斯研發熱壓力錶提升工地的安全水平 繼續閱讀 【今日機電第57期】Incomer EF Relay的選擇和設定-陳富濟 繼續閱讀 【今日機電第57期】可再生能源上網計劃安装需知及WR2或保養檢查需注意事項-林子健 繼續閱讀 【今日機電第57期】MCCB的最大Zs-電職工會技術組 繼續閱讀 【今日機電第57期】室內噪音的傳播和緩解方法-姚景光工程師 繼續閱讀 【今日機電第57期】工會和中華電力有限公司客戶供電及服務處的技術交流資訊2022-電職工會技術組 繼續閱讀 【今日機電第57期】電力裝置內保護導體的高電流-范嘉華 繼續閱讀 【今日機電第56期】空氣淨化機及浴室寶-德國寶(香港)有限公司 繼續閱讀 【今日機電第56期】安全思想與安全行為-劉志強 繼續閱讀 【今日機電第56期】可再生能源發電系統校驗報告主要更新摘要-香港電燈有限公司 黃國輝 繼續閱讀 【今日機電第56期】電力裝置的防火-范嘉華 繼續閱讀 【今日機電第56期】物聯網簡介_王建鈞 繼續閱讀 【今日機電第56期】關於探測《地下電訊線路》的一些建議-李琰 繼續閱讀 【今日機電第56期】半導體行業技術趨勢綜述-劉海峰 繼續閱讀 【今日機電第56期】泳池及噴水池裝置的五年檢-電職工會技術組 繼續閱讀 【今日機電第56期】泳池及噴水池裝置的五年檢-電職工會技術組 繼續閱讀 【今日機電第55期】工作場所與新冠肺炎-吳楚詩,王峰,謝立亞 繼續閱讀 【今日機電第55期】加強職業教育-提升業界地位-吳廣勁 繼續閱讀 【今日機電第55期】勞動保障基準差異下香港居民到大灣區跨境就業意願-朱嘉妮 繼續閱讀 【今日機電第55期】電職社會服務協會-資訊 繼續閱讀 【今日機電第55期】香港地區高層大廈的食水供應模式-黎偉文 繼續閱讀 【今日機電第55期】支持勞聯主席、立法會議員林振昇提倡“推動職業教育發展,培養人才構建多元出路”議案-E臣隨想 繼續閱讀 【今日機電第55期】新推出的網頁互動工具「電力裝置設計錦囊」-香港電燈有限公司 黃國輝 繼續閱讀 【今日機電第55期】健康與你-感染新冠肺炎的歷程-麥家聲 繼續閱讀 【今日機電第55期】電職警示:儲水式熱水器-陳文信 繼續閱讀 【今日機電第55期】從CoP的表9(2)談起(3)-陳富濟 繼續閱讀 【今日機電第55期】人在異鄉 心念故土-資深會員張礎文 繼續閱讀 【今日機電第55期】智能防盜眼應用篇-王建鈞 繼續閱讀 【今日機電第55期】儲水式熱水器的探討-范嘉華 繼續閱讀 【今日機電第54期】意外真的沒法預料?-劉志強 繼續閱讀 【今日機電第54期】E臣隨想 – 機電行業晉升階梯的反思-E臣 繼續閱讀 【今日機電第54期】「接駁電力供應指南」第七版主要修訂摘要-香港電燈有限公司-黃國輝 繼續閱讀 【今日機電第54期】智能遙控—從傳統到革命性創新-王建鈞 繼續閱讀 【今日機電第54期】從CoP的表9(2)談起(2)-陳富濟 繼續閱讀 【今日機電第54期】加深對《實務守則》的理解-李琰 繼續閱讀 【今日機電第54期】《將計就計》防騙-網絡微小説-李琰 繼續閱讀 【今日機電第54期】採用TT接地系統的考慮-范嘉華 繼續閱讀 【今日機電第53期】《電力(線路)規例工作守則》(2020版本)之我見我評-陳文信 繼續閱讀 【今日機電第53期】建築工地臨時供電的技術要求及常見不符項目-香港電燈有限公司-黃國輝 繼續閱讀 【今日機電第53期】粵港澳大灣區機電行業發展及機遇-黃彥勳 繼續閱讀 【今日機電第53期】為何參與水安全計劃-黃炳輝 繼續閱讀 【今日機電第53期】從COP的表9(2)談起(1)-陳富濟 繼續閱讀 【今日機電第53期】冷氣散熱球墨鑄鐵喉常見漏水成因及補救方法-謝瑞龍 繼續閱讀 【今日機電第53期】智慧即熱式熱水爐-梁文欣 繼續閱讀 【今日機電第53期】IoT與 AIoT應用技術-王岩軍 繼續閱讀 【今日機電第53期】紀念機器工人大罷工一百周年-吳智敏 繼續閱讀 【今日機電第53期】山重水複疑無路 柳暗花明又一村-李善鋒 繼續閱讀 【今日機電第53期】機電工程網站介紹和對地漏電-范嘉華 繼續閱讀 【今日機電第52期】無源濾波器-陳富濟 繼續閱讀 【今日機電第52期】R32 輕度易燃雪種-李煒權 繼續閱讀 【今日機電第52期】離地工作存風險 安全措施不可少 繼續閱讀 【今日機電第52期】發電機接地系統的安排-李琰 繼續閱讀 【今日機電第52期】淺談接地故障環路阻抗-鄧文熙 繼續閱讀 【今日機電第52期】一種有源箝位非連續傳導模式反激轉換器-李志光博士 繼續閱讀 【今日機電第52期】物業管理人牌照發牌制度面面觀-陸瑋聰工程師 繼續閱讀 【今日機電第52期】臨時發電機接地和漏電保護問題-范嘉華 繼續閱讀 【今日機電第51期】輪班工作與健康-謝立亞、王峰 繼續閱讀 【今日機電第51期】太陽能暨相關保險研討會 繼續閱讀 【今日機電第51期】智能熱水爐的趨勢-梁文欣 繼續閱讀 【今日機電第51期】再談插座-陳富濟 繼續閱讀 【今日機電第51期】電動車充電基礎設施(EVCEI)的技術要求-香港電燈有限公司 繼續閱讀 【今日機電第51期】電業工程人員與香港 繼續閱讀 【今日機電第51期】論終身學習是否受建造工程業界重視-梁偉忠 繼續閱讀 【今日機電第51期】M10樓層召喚分配系統與傳統升降機運送計算比較-葉樹德 繼續閱讀 【今日機電第51期】電動車的儲能系統-鄭家偉教授 繼續閱讀 【今日機電第51期】新冠肺炎疫情下編寫的電學原理4-麥家聲 繼續閱讀 【今日機電第51期】降壓低壓系統-范嘉華 繼續閱讀 【今日機電第50期】入會為何很重要 廣結良朋擴圈子-吳偉雄工程師 繼續閱讀 【今日機電第50期】節能減”費” - 變頻器的使用-黎偉文 繼續閱讀 【今日機電第50期】電動車充電設施電力裝置常見不符項目-陳偉光 繼續閱讀 【今日機電第50期】「安全管理」「安全?管你!」-劉志強 繼續閱讀 【今日機電第50期】簡化預測 維修及保養 繼續閱讀 【今日機電第50期】打工人 打工魂 職業安全要留神-何啟明先生 繼續閱讀 【今日機電第50期】淺談物管人與維修人的衝突-何志明 繼續閱讀 【今日機電第50期】「2020年建築物(小型工程)(修訂)規例」簡介會 繼續閱讀 【今日機電第50期】電工及水泥工作坊資料 繼續閱讀 【今日機電第50期】健康與你-大腸癌與大腸鏡檢查-麥家聲 繼續閱讀 【今日機電第50期】談談插座-陳富濟 繼續閱讀 【今日機電第50期】香港前線僱員的熱疾病預防措施及支援現況調查結果撮要 繼續閱讀 【今日機電第50期】新工會簡介-高壓電力專業人員總會及50-05b 電力工作的風險評估表格 繼續閱讀 【今日機電第50期】E臣隨想-對間接觸電保護的迷思與重溫 繼續閱讀 【今日機電第50期】提振職業教育 打造香港新動力 繼續閱讀 【今日機電第50期】建築物維修保養及樓宇勘察-Ir Ken Luk 繼續閱讀 【今日機電第50期】香港電力安全問題改善方案_范嘉華 繼續閱讀 【今日機電第49期】地底低壓電纜故障的維修及處理-呂德望 繼續閱讀 【今日機電第49期】電力線路規例工作守則的註釋-鄧勝森 繼續閱讀 【今日機電第49期】淺談功率因數補償裝置的常用設備和新產品-陳富濟 繼續閱讀 【今日機電第49期】照明技術在2020年的發展方向-鄧文熙 繼續閱讀 【今日機電第49期】外加電壓-范嘉華 繼續閱讀 【今日機電第48期】在家辦公,與孩子一起認識職業教育的好時機-Lucy Lo 繼續閱讀 【今日機電第48期】有關“淺談可再生能源-劉志強 繼續閱讀 【今日機電第48期】有關“失諧電容器組(Deturned Cap-bank)”選型的一點經驗分享-陳富濟 繼續閱讀 【今日機電第48期】電力線路規例工作守則的註釋(連載篇七)-鄧勝森 繼續閱讀 【今日機電第48期】直接接駁於變壓器的低壓總開關保護系統指引-陳偉光 繼續閱讀 【今日機電第48期】疫情下的僱員權益及工作安排-梁偉忠 繼續閱讀 【今日機電第48期】應該使用何種漏電斷路器?-范嘉華 繼續閱讀 【今日機電第48期】傳統與“M10 樓層召喚分配系統”升降機運送的比較-葉樹德 繼續閱讀 【今日機電第47期】太陽能在安裝及使用上的安全考慮 繼續閱讀 【今日機電第47期】香港電力安全的規管-梁偉忠 繼續閱讀 【今日機電第47期】Development of Integrated Organic Rankine cycle for recovery of waste heat from Vapor Compression Refrigeration Cycle for generation of electricity 繼續閱讀 【今日機電第47期】電力線路規例工作守則的註釋(連載篇六)-鄧勝森 繼續閱讀 【今日機電第47期】編寫《升降機及自動梯》叢書的心路歷程-麥家聲 繼續閱讀 【今日機電第47期】利用繪圖軟件繪製符合水務署「提交圖則標準」-陳本立 繼續閱讀 【今日機電第47期】漏水修補技術-蔡允治工程師 繼續閱讀 【今日機電第47期】升降機運送分析和設計升降機運送系統-葉樹德 繼續閱讀 【今日機電第47期】有關AHF選型和安裝的一點經驗分享-陳富濟 繼續閱讀 【今日機電第47期】香港智能建築與機電設施管理發展淺談-陸瑋聰 繼續閱讀 【今日機電第47期】等電位接駁的探討-范嘉華 繼續閱讀 【今日機電第46期】工會和中華電力有限公司技術交流資訊-電職技術組 繼續閱讀 【今日機電第46期】物聯網時代的【智能家居】-余建寧 繼續閱讀 【今日機電第46期】香港的雪櫃及冷氣機處理及回收服務-鄭堅明 繼續閱讀 【今日機電第46期】調光器的演進-鄧文熙 繼續閱讀 【今日機電第46期】再談《工作守則》中的“電流式漏電斷路器”和”RCD”-陳富濟 繼續閱讀 【今日機電第46期】電力工程 ─ 風險評估及個人防護裝備-呂德望 繼續閱讀 【今日機電第46期】電力線路規例工作守則的修訂建議-范嘉華 繼續閱讀 【今日機電第46期】勞動法視角下的僱主用工靈活性和僱員工作穩定性之間如何平衡-梁偉忠 繼續閱讀 【今日機電第46期】自動梯的淺談(ESCALATOR)-葉樹德 繼續閱讀 【今日機電第45期】香港的升降機、自動梯及電梯業之歷史-麥家聲 繼續閱讀 【今日機電第45期】不是廣告.測試儀錶產品介紹-陳富濟 繼續閱讀 【今日機電第45期】智能電錶通訊設備在樓宇內的電源設施要求 繼續閱讀 【今日機電第45期】LED燈管的接通電流和開關處理-陳富濟 繼續閱讀 【今日機電第45期】建築物水安全計劃的實施與影響-吳偉雄 繼續閱讀 【今日機電第45期】粵港澳大灣區電插頭插座安全問題的深入探討-范嘉華 繼續閱讀 【今日機電第44期】不銹鋼可持續未來 繼續閱讀 【今日機電第44期】鋼線槽和疏孔線架和電路保護導體的一些問題-陳富濟 繼續閱讀 【今日機電第44期】中電「可再生能源上網電價」計劃 及 「綠適樓宇基金」 繼續閱讀 【今日機電第44期】公共天線-馬寧 繼續閱讀 【今日機電第44期】「電學原理1、2、3」叢書的自學攻略-麥家聲 繼續閱讀 【今日機電第44期】配電網建設技術考察之旅-黃景祥理事、余永康主席、李紹輝副主席 繼續閱讀 【今日機電第44期】電力線路規例工作守則的註釋(連載篇三)-鄧勝森 繼續閱讀 【今日機電第44期】電力工程電路設計軟件的應用-范嘉華 繼續閱讀 【今日機電第44期】香港舊式升降機的優化-葉樹德 繼續閱讀 【今日機電第44期】國內鐵路運輸安全概述(下)-李少佳 繼續閱讀 【今日機電第43期】塑殼斷路器概述-孫名林、王道洪 繼續閱讀 【今日機電第43期】中央冷氣系統冷凍水喉冰喉工序介紹-謝瑞龍 繼續閱讀 【今日機電第43期】電力工作重安全 安居樂業慶團圓-吳偉雄 繼續閱讀 【今日機電第43期】電力線路規例工作守則的註釋(連載篇二)-鄧勝森 繼續閱讀 【今日機電第43期】鐵路運輸安全概述-李少佳 繼續閱讀 【今日機電第43期】電纜的裝甲一定可以作為這相關電路的“及格保護導體”嗎?-陳富濟 繼續閱讀 【今日機電第43期】Irish Cables-蔡世光 繼續閱讀 【今日機電第43期】E臣隨想-接駁於金屬水喉總等電位接駁導線的衝突-E 臣 繼續閱讀 【今日機電第43期】變流器的基本認識-鄧文熙 繼續閱讀 【今日機電第43期】電扶梯改為調頻降速方案-葉樹德 繼續閱讀 【今日機電第43期】升降機的安全和保育問題-范嘉華 繼續閱讀 【今日機電第43期】淺談物業維修與保養-Daniel Yeung 繼續閱讀 【今日機電第42期】扎根行業才是更好地服務業界的基礎︰黎志華專訪 繼續閱讀 【今日機電第42期】接地故障環路阻抗值的謎思(上篇)-孫名林 繼續閱讀 【今日機電第42期】村屋供電的技術要求-中華電力有限公司 繼續閱讀 【今日機電第42期】樂隨聲而起,亮以光為源-昆肇城有限公司 繼續閱讀 【今日機電第42期】燈光控制系統簡介及展望-崑崙 繼續閱讀 【今日機電第42期】防火線-蔡世光 繼續閱讀 【今日機電第42期】長做長有 - 職安健篇 - 註冊物理治療師吳偉倫 繼續閱讀 【今日機電第42期】香港住宅單位裝修工程常見的消防安全隱患-范嘉華 繼續閱讀 【今日機電第42期】功率因數控制器的CK值設定-陳富濟 繼續閱讀 【今日機電第42期】升降機的鋼纜-葉樹德 繼續閱讀 【今日機電第42期】電力線路規例工作守則的註釋(連載篇一)-鄧勝森 繼續閱讀 【今日機電第41期】低壓開關櫃-溫升計算法-馮從興 繼續閱讀 【今日機電第41期】「安全施工」?「安全程序施工」?-劉志強 繼續閱讀 【今日機電第41期】Technology and Elderly Care-Dr Andrew Leung & Ir Zacky Wong 繼續閱讀 【今日機電第41期】中華電力《供電及電錶安裝指引》第八版的最新修訂-歐燿權 繼續閱讀 【今日機電第41期】安全督導員自願認可服務-彭志佳 繼續閱讀 【今日機電第41期】即學成師的魔法-胡健基 繼續閱讀 【今日機電第41期】內地、香港和英國浴室電氣安全規範的對比-范嘉華 繼續閱讀 【今日機電第40期】「光」獨有的無線通信模式 – LiFi-甄鑑綱 繼續閱讀 【今日機電第40期】“Arc Flash” 電器界中的閃燃-李卓明 繼續閱讀 【今日機電第40期】續談《工作守則•2015年中文版》的“組合電纜的額定值因數”-陳富濟 繼續閱讀 【今日機電第40期】安全教育-劉志強 繼續閱讀 【今日機電第40期】中性導體的重要性-鄧文熙 繼續閱讀 【今日機電第40期】企業的最佳員工-胡健基 繼續閱讀 【今日機電第40期】革新樓宇能源管理迎接互聯世代-簡瀚澎 繼續閱讀 【今日機電第40期】物業及設施維修保養行業發展-Daniel Yeung 繼續閱讀 【今日機電第40期】漏電斷路器使用全攻略-范嘉華 繼續閱讀 【今日機電第39期】值得關注的企業形象-胡健基 繼續閱讀 【今日機電第39期】電壓驟降與大廈總開關跳掣-中華電力有限公司 繼續閱讀 【今日機電第39期】2015年版工作守則的帶電及停電工作文件要求的迷思 繼續閱讀 【今日機電第39期】淺談貨櫃場之風險與危害-張永豪 繼續閱讀 【今日機電第39期】一個全新的國際標準-職業安全衛生管理系統-英國標準協會 繼續閱讀 【今日機電第39期】《工作守則》中組合電纜校正因數組合電纜的額定值因數”的探討-陳富濟 繼續閱讀 【今日機電第39期】低壓開關櫃IEC60439改版為IEC61439-馮從興 繼續閱讀 【今日機電第39期】小型流動發電機的接地安排和防觸電保護問題-范嘉華 繼續閱讀 【今日機電第39期】能源評核的空調設備效益最新要求簡介-余永康 繼續閱讀 【今日機電第38期】建築幕牆的燈光設計(下)- 燈光活化建築體-甄鑑綱 繼續閱讀 【今日機電第38期】工廠車間的照明設計及燈具選擇? 繼續閱讀 【今日機電第38期】淺談顏色、色溫-鄧文熙 繼續閱讀 【今日機電第38期】2015年版《電力(線路)規例工作守則》中的熔斷器-陳富濟 繼續閱讀 【今日機電第38期】音響設備的安全問題 繼續閱讀 【今日機電第38期】升降機的電力裝置要求 繼續閱讀 【今日機電第38期】業務長青--胡健基 繼續閱讀 【今日機電第38期】誠信在哪?-- 劉志強 繼續閱讀 【今日機電第38期】抗火結構/擋火圍封物標準圖則 繼續閱讀 No posts found